Page 1

CSD-A100
EZ(S), K(S)
CSD-A110
CSD-A170
EZ(S)
K(S)
SERVICE MANUAL
COMPACT DISC RADIO
CASSETTE RECORDER
• Replace this Service Manual with ”Revision Publishing” when it is issued.
BASIC TAPE MECHANISM : ZZM-1 YR2NF
BASIC CD MECHANISM : DA11T3C
S/M Code No. 09-003-342-2T2
SIMPLE
DATA
Page 2

ELECTRICAL MAIN PARTS LIST - 1
NOTE: The characters in the suffix column indicate the part usage.
100 K<S> ...............XX....................................C.................
100 EZ<S> ..............XX.....................................D................
110 EZ<S> ..............XX......................................E...............
REF.NO PARTS NO. NO. DESCRIPTION SUFFIX
L 601 87-003-102-080 COIL, 10UH ABCDE...............
C 605 87-010-264-040 CAP,E 100-10 5L ABCDE...............
C 614 87-010-312-080 C-CAP,S 15P-50 CH ABCDE...............
C 601 87-010-313-080 CAP, CHIP 18P ABCDE...............
C 602 87-010-315-080 C-CAP,S 27P-50 CH ABCDE...............
C 604 87-010-317-010 CHIP CAP,S 39P CH ABCDE...............
C 603 87-010-319-080 C-CAP,S 56P-50 CH ABCDE...............
C 609 87-010-400-080 0E CAP, ELECT 0.47-50V A...................
C 608 87-010-405-080 0E CAP, ELECT 10-50V A...................
C 608 87-010-415-080 CAP ELE SRE 10-50V .BCDE...............
C 609 87-010-493-080 CAP,E 0.47-50 GAS .BCDE...............
C 606 87-012-368-080 C-CAP,S 0.1-50 F ABCDE...............
C 613 87-012-368-080 C-CAP,S 0.1-50 F ABCDE...............
C 607 87-015-779-010 CHIP CAPACITOR, 0.01 ABCDE...............
D 601 87-020-465-080 DIODE,1SS133 (110MA) ABCDE...............
D 602 87-020-465-080 DIODE,1SS133 (110MA) ABCDE...............
D 607 87-020-465-080 DIODE,1SS133 (110MA) ABCDE...............
D 608 87-020-465-080 DIODE,1SS133 (110MA) ABCDE...............
Q 603 87-026-213-080 CHIP-TR,DTC114YK .BCDE...............
Q 603 87-026-237-080 0E CHIP-TR,DTC124XK A...................
Q 606 87-026-239-080 TR,DTC114TK (0.2W) ABCDE...............
Q 607 87-026-239-080 TR,DTC114TK (0.2W) ABCDE...............
Q 608 87-026-239-080 TR,DTC114TK (0.2W) ABCDE...............
Q 613 87-026-239-080 TR,DTC114TK (0.2W) ABCDE...............
Q 610 87-026-463-080 TR,2SA933S (0.3W) ABCDE...............
X 601 87-030-273-010 VIB,XTAL 32.768K5PPM ABCDE...............
X 602 87-030-376-080 VIB,CER CSA5.76MG200 ABCDE...............
D 606 87-070-345-080 DIODE,IN4148 ABCDE...............
CN 601 87-099-033-010 0E 16P 6216 H A...................
CN 602 87-099-201-010 0E CONN,8P 6216 H A...................
CN 601 87-099-757-010 CONN,16P 9604S F .BCDE...............
C 611 87-A10-189-040 CAP,E 220-10 ABCDE...............
CN 602 87-A60-079-010 CONN,08P H 9604S-08F .BCDE...............
S 601 87-A90-696-080 0E SW,TACT TS2103-03-430 A...................
S 602 87-A90-696-080 0E SW,TACT TS2103-03-430 A...................
S 603 87-A90-696-080 0E SW,TACT TS2103-03-430 A...................
S 604 87-A90-696-080 0E SW,TACT TS2103-03-430 A...................
S 605 87-A90-696-080 0E SW,TACT TS2103-03-430 A...................
S 609 87-A90-696-080 0E SW,TACT TS2103-03-430 A...................
S 611 87-A90-696-080 0E SW,TACT TS2103-03-430 A...................
S 601 87-A91-704-080 SW,TACT EVQ 214 05R .BCDE...............
S 602 87-A91-704-080 SW,TACT EVQ 214 05R .BCDE...............
S 603 87-A91-704-080 SW,TACT EVQ 214 05R .BCDE...............
S 604 87-A91-704-080 SW,TACT EVQ 214 05R .BCDE...............
S 605 87-A91-704-080 SW,TACT EVQ 214 05R .BCDE...............
S 609 87-A91-704-080 SW,TACT EVQ 214 05R .BCDE...............
S 611 87-A91-704-080 SW,TACT EVQ 214 05R .BCDE...............
LED 611 87-CD8-616-010 LED,SA36-11 HWA-11.0 ABCDE...............
LED 602 88-CD6-630-010 LED,934ID RED ABCDE...............
LED 608 88-CD6-630-010 LED,934ID RED ABCDE...............
LED 610 88-CD6-631-010 LED,934GD GRN ABCDE...............
Q 604 89-317-403-080 TR,2SC1740S ABCDE...............
IC 601 8A-CD9-610-010 C-IC,LC865516A-*** ABCDE...............
CNA 604 8A-CDA-623-010 CONN ASSY,7P KEY ABCDE...............
CN 605 87-A60-117-010 CONN,7P H S2M-7WR ABCDE...............
J 251 87-A60-569-010 JACK,HTJ-035-18 ABCDE...............
CN 204 87-A60-685-010 CONN,4P H WHT EH ABCDE...............
S 606 87-A90-696-080 0E SW,TACT TS2103-03-430 A...................
S 607 87-A90-696-080 0E SW,TACT TS2103-03-430 A...................
S 608 87-A90-696-080 0E SW,TACT TS2103-03-430 A...................
S 614 87-A90-696-080 0E SW,TACT TS2103-03-430 A...................
S 615 87-A90-696-080 0E SW,TACT TS2103-03-430 A...................
LED 606 88-CD6-630-010 LED,934ID RED ABCDE...............
LED 607 88-CD6-630-010 LED,934ID RED ABCDE...............
CNA 203 8A-CDA-628-010 CONN ASSY,4P MA-HP ABCDE...............
C 901 87-010-192-080 C-CAP,S 0.022-50 F ABCDE...............
C 902 87-010-192-080 C-CAP,S 0.022-50 F ABCDE...............
C 903 87-010-192-080 C-CAP,S 0.022-50 F ABCDE...............
C 904 87-010-192-080 C-CAP,S 0.022-50 F ABCDE...............
D 901 87-A40-465-010 DIODE,FR202 ABCDE...............
D 902 87-A40-465-010 DIODE,FR202 ABCDE...............
D 903 87-A40-465-010 DIODE,FR202 ABCDE...............
D 904 87-A40-465-010 DIODE,FR202 ABCDE...............
D 905 87-A40-465-010 DIODE,FR202 ABCDE...............
PR 901 87-A90-092-080 PROTECTOR,2.5A 491 A.CDE...............
SP 901 87-CD6-213-010 SPR-C,BATT (-) ABCDE...............
SP 902 87-CD6-213-010 SPR-C,BATT (-) ABCDE...............
SP 903 87-CD6-213-010 SPR-C,BATT (-) ABCDE...............
SP 904 87-CD6-213-010 SPR-C,BATT (-) ABCDE...............
CNA 901 8A-CDA-627-010 CONN ASSY,3P PWR ABCDE...............
C 239 87-010-197-080 CAP, CHIP 0.01 DM ABCDE...............
C 240 87-010-197-080 CAP, CHIP 0.01 DM ABCDE...............
C 231 87-010-213-080 C-CAP,S 0.015-50 B ABCDE...............
C 232 87-010-213-080 C-CAP,S 0.015-50 B ABCDE...............
Page 3

ELECTRICAL MAIN PARTS LIST - 2
C 310 87-010-248-080 CAP, ELECT 220-10V ABCDE...............
C 237 87-010-408-080 CAP, ELECT 47-50V ABCDE...............
C 819 87-010-426-080 C-CAP,S 0.012-25 B ABCDE...............
C 820 87-010-426-080 C-CAP,S 0.012-25 B ABCDE...............
C 239 87-010-805-080 CAP, S 1-16 ABCDE...............
C 240 87-010-805-080 CAP, S 1-16 ABCDE...............
C 483 87-012-156-080 C-CAP,S 220P-50 CH ABCDE...............
C 484 87-012-156-080 C-CAP,S 220P-50 CH ABCDE...............
C 215 87-016-460-080 C-CAP,S 0.22-16 B ABCDE...............
C 216 87-016-460-080 C-CAP,S 0.22-16 B ABCDE...............
C 235 87-016-669-080 C-CAP,S 0.1-25 K B ABCDE...............
C 236 87-016-669-080 C-CAP,S 0.1-25 K B ABCDE...............
D 310 87-020-465-080 DIODE,1SS133 (110MA) ABCDE...............
C 233 87-A10-201-080 C-CAP,S0.33-16 KB ABCDE...............
C 234 87-A10-201-080 C-CAP,S0.33-16 KB ABCDE...............
IC 203 87-A21-443-040 C-IC,M62495AFP ..C.E...............
IC 203 87-A21-520-040 C-IC,M61509FP AB.D................
C 267 87-010-112-080 CAP, ELECT 100-16V ABCDE...............
C 268 87-010-112-080 CAP, ELECT 100-16V ABCDE...............
C 263 87-010-178-080 CHIP CAP 1000P ABCDE...............
C 264 87-010-178-080 CHIP CAP 1000P ABCDE...............
C 271 87-010-237-080 CAP, ELECT 1000-16V ABCDE...............
C 272 87-010-237-080 CAP, ELECT 1000-16V ABCDE...............
C 265 87-010-263-080 CAP, ELECT 100-10V ABCDE...............
C 266 87-010-263-080 CAP, ELECT 100-10V ABCDE...............
C 279 87-010-385-080 CAP, ELECT 220-25V ABCDE...............
C 261 87-010-402-080 CAP, ELECT 2.2-50V ABCDE...............
C 262 87-010-402-080 CAP, ELECT 2.2-50V ABCDE...............
C 278 87-010-405-080 CAP, ELECT 10-50V ABCDE...............
IC 202 87-A21-064-010 IC,LA4227 ABCDE...............
CN 202 8A-CH4-689-010 CONN,3P V 2.5 ABCDE...............
C 308 87-010-221-080 CAP, ELECT 470-10V ABCDE...............
C 311 87-010-374-080 CAP, ELECT 47-10V ABCDE...............
C 312 87-010-385-080 CAP, ELECT 220-25V ABCDE...............
C 307 87-010-401-080 CAP, ELECT 1-50V ABCDE...............
C 306 87-010-404-080 CAP, ELECT 4.7-50V ABCDE...............
C 325 87-010-405-080 CAP, ELECT 10-50V ABCDE...............
C 301 87-016-495-000 CAP,E 3300-25 M SMG ABCDE...............
Q 303 87-026-291-080 TR,DTC124XS ABCDE...............
Q 305 87-026-462-080 TR,2SC1740 S(RS 0.3W) ABCDE...............
Q 302 87-026-463-080 TR,2SA933S (0.3W) ABCDE...............
D 311 87-027-702-080 DIODE,ZENER HZ6C2L (200MA) ABCDE...............
D 303 87-070-345-080 DIODE,IN4148 ABCDE...............
D 305 87-070-345-080 DIODE,IN4148 ABCDE...............
D 306 87-070-345-080 DIODE,IN4148 ABCDE...............
D 304 87-A40-648-080 ZENER,MTZJ8.2A ABCDE...............
Q 301 89-112-965-080 TR,2SA1296 (0.75W) ABCDE...............
Q 304 89-213-702-010 TR,2SB1370 (1.8W) ....................
Q 304 89-213-702-080 TR,2SB1370E ABCDE...............
Q 310 89-318-154-080 TR,2SC1815 (0.4W) ABCDE...............
CN 301 8A-CH4-689-010 CONN,3P V 2.5 ABCDE...............
L 801 87-007-342-010 COIL,OSC 85K BIAS ABCDE...............
C 811 87-010-178-080 CHIP CAP 1000P ABCDE...............
C 812 87-010-178-080 CHIP CAP 1000P ABCDE...............
C 823 87-010-178-080 CHIP CAP 1000P ABCDE...............
C 824 87-010-178-080 CHIP CAP 1000P ABCDE...............
C 829 87-010-178-080 CHIP CAP 1000P ABCDE...............
C 830 87-010-178-080 CHIP CAP 1000P ABCDE...............
C 845 87-010-178-080 CHIP CAP 1000P ABCDE...............
C 852 87-010-178-080 CHIP CAP 1000P ABCDE...............
C 816 87-010-180-080 C-CER 1500P ABCDE...............
C 817 87-010-180-080 C-CER 1500P ABCDE...............
C 851 87-010-186-080 CAP,CHIP 4700P ABCDE...............
C 843 87-010-197-080 CAP, CHIP 0.01 DM ABCDE...............
C 831 87-010-198-080 CAP, CHIP 0.022 ABCDE...............
C 801 87-010-248-080 CAP, ELECT 220-10V ABCDE...............
C 834 87-010-248-080 CAP, ELECT 220-10V ABCDE...............
C 30 87-010-260-080 CAP, ELECT 47-25V ABCDE...............
C 846 87-010-263-080 CAP, ELECT 100-10V ABCDE...............
C 835 87-010-322-080 C-CAP,S 100P-50 CH ABCDE...............
C 836 87-010-322-080 C-CAP,S 100P-50 CH ABCDE...............
C 821 87-010-401-080 CAP, ELECT 1-50V ABCDE...............
C 822 87-010-401-080 CAP, ELECT 1-50V ABCDE...............
C 807 87-010-405-080 CAP, ELECT 10-50V ABCDE...............
C 808 87-010-405-080 CAP, ELECT 10-50V ABCDE...............
C 809 87-010-405-080 CAP, ELECT 10-50V ABCDE...............
C 810 87-010-405-080 CAP, ELECT 10-50V ABCDE...............
C 805 87-012-365-080 C-CAP,S 0.027-25VBK ABCDE...............
C 806 87-012-365-080 C-CAP,S 0.027-25VBK ABCDE...............
D 308 87-017-978-080 DIODE,1N4003 ABCDE...............
C 844 87-018-124-080 CAP, CER 270P-50V ABCDE...............
C 833 87-018-195-080 CAP, CER 1200P-16V ABCDE...............
C 853 87-018-211-080 CAP, CER 0.01-50 A...................
D 809 87-020-465-080 DIODE,1SS133 (110MA) ABCDE...............
D 810 87-020-465-080 DIODE,1SS133 (110MA) ABCDE...............
Q 810 87-026-464-080 TR,DTC114TS (0.3W) ABCDE...............
R 840 87-029-124-010 RES,FUSE 2.2-1/4 ABCDE...............
D 309 87-070-345-080 DIODE,IN4148 ABCDE...............
D 807 87-070-345-080 DIODE,IN4148 ABCDE...............
D 808 87-070-345-080 DIODE,IN4148 ABCDE...............
C 853 87-A11-145-080 CAP,TC U 0.01-50 Z F .BCDE...............
IC 801 87-A21-431-010 IC,BA4560N ABCDE...............
CN 801 87-A60-110-010 CONN,4P V S2M-4W ABCDE...............
Page 4

ELECTRICAL MAIN PARTS LIST - 3
Q 801 89-318-154-080 TR,2SC1815 (0.4W) ABCDE...............
CN 802 8A-CH4-687-010 CONN,4P V 2.5 ABCDE...............
SW 801 8Z-CD9-609-010 SW,SL 1-6-2 PS62D01 ABCDE...............
C 321 87-010-197-080 CAP, CHIP 0.01 DM ABCDE...............
C 322 87-010-263-080 CAP, ELECT 100-10V ABCDE...............
Q 841 87-026-291-080 TR,DTC124XS ABCDE...............
D 32 87-027-399-080 ZENER,HZ7A3L (200MA) ABCDE...............
CN 201 87-099-018-010 CONN,16P ABCDE...............
Q 321 89-318-154-080 TR,2SC1815 (0.4W) ABCDE...............
CNA 302 8A-CDA-629-010 CONN ASSY,6P MA-TU ABCDE...............
L 401 87-003-102-080 COIL, 10UH ABCDE...............
L 404 87-003-152-080 COIL, 100UH ABCDE...............
C 425 87-010-176-080 C-CAP,S 680P-50 SL ABCDE...............
C 407 87-010-178-080 CHIP CAP 1000P ABCDE...............
C 439 87-010-178-080 CHIP CAP 1000P ABCDE...............
C 422 87-010-184-080 CHIP CAPACITOR 3300P(K) ABCDE...............
C 434 87-010-184-080 CHIP CAPACITOR 3300P(K) ABCDE...............
C 429 87-010-186-080 CAP,CHIP 4700P ABCDE...............
C 494 87-010-197-080 CAP, CHIP 0.01 DM ABCDE...............
C 408 87-010-198-080 CAP, CHIP 0.022 ABCDE...............
C 418 87-010-213-080 C-CAP,S 0.015-50 B ABCDE...............
C 480 87-010-221-080 CAP, ELECT 470-10V ABCDE...............
C 476 87-010-236-080 CAP,E 1000-10 SME ABCDE...............
C 455 87-010-247-080 CAP, ELECT 100-50V ABCDE...............
C 404 87-010-248-080 CAP, ELECT 220-10V ABCDE...............
C 409 87-010-248-080 CAP, ELECT 220-10V ABCDE...............
C 462 87-010-248-080 CAP, ELECT 220-10V ABCDE...............
C 403 87-010-263-080 CAP, ELECT 100-10V ABCDE...............
C 410 87-010-263-080 CAP, ELECT 100-10V ABCDE...............
C 459 87-010-263-080 CAP, ELECT 100-10V ABCDE...............
C 467 87-010-263-080 CAP, ELECT 100-10V ABCDE...............
C 478 87-010-263-080 CAP, ELECT 100-10V ABCDE...............
C 457 87-010-312-080 C-CAP,S 15P-50 CH ABCDE...............
C 458 87-010-312-080 C-CAP,S 15P-50 CH ABCDE...............
C 442 87-010-313-080 CAP, CHIP 18P ABCDE...............
C 448 87-010-315-080 C-CAP,S 27P-50 CH ABCDE...............
C 502 87-010-322-080 C-CAP,S 100P-50 CH ABCDE...............
C 503 87-010-322-080 C-CAP,S 100P-50 CH ABCDE...............
C 504 87-010-322-080 C-CAP,S 100P-50 CH ABCDE...............
C 505 87-010-322-080 C-CAP,S 100P-50 CH ABCDE...............
C 506 87-010-322-080 C-CAP,S 100P-50 CH ABCDE...............
C 406 87-010-374-080 CAP, ELECT 47-10V ABCDE...............
C 432 87-010-374-080 CAP, ELECT 47-10V ABCDE...............
C 436 87-010-374-080 CAP, ELECT 47-10V ABCDE...............
C 412 87-010-401-080 CAP, ELECT 1-50V ABCDE...............
C 433 87-010-401-080 CAP, ELECT 1-50V ABCDE...............
C 401 87-010-403-080 CAP, ELECT 3.3-50V ABCDE...............
C 437 87-010-404-080 CAP, ELECT 4.7-50V ABCDE...............
C 465 87-010-404-080 CAP, ELECT 4.7-50V ABCDE...............
C 414 87-010-405-080 CAP, ELECT 10-50V ABCDE...............
C 481 87-010-405-080 CAP, ELECT 10-50V ABCDE...............
C 482 87-010-405-080 CAP, ELECT 10-50V ABCDE...............
C 470 87-010-544-080 CAP, ELECT 0.1-50V ABCDE...............
C 416 87-010-545-080 CAP, ELECT 0.22-50V ABCDE...............
C 431 87-010-545-080 CAP, ELECT 0.22-50V ABCDE...............
C 423 87-010-992-080 C-CAP,S 0.047-25 B ABCDE...............
C 450 87-012-140-080 CAP 470P ABCDE...............
C 469 87-012-154-080 C-CAP,S 150P-50 CH ABCDE...............
C 430 87-012-156-080 C-CAP,S 220P-50 CH ABCDE...............
C 451 87-012-156-080 C-CAP,S 220P-50 CH ABCDE...............
C 417 87-012-157-080 C-CAP,S 330P-50 CH ABCDE...............
C 445 87-012-368-080 C-CAP,S 0.1-50 F ABCDE...............
C 446 87-012-368-080 C-CAP,S 0.1-50 F ABCDE...............
C 447 87-012-368-080 C-CAP,S 0.1-50 F ABCDE...............
C 466 87-012-368-080 C-CAP,S 0.1-50 F ABCDE...............
C 489 87-012-368-080 C-CAP,S 0.1-50 F ABCDE...............
C 490 87-012-368-080 C-CAP,S 0.1-50 F ABCDE...............
C 501 87-012-368-080 C-CAP,S 0.1-50 F ABCDE...............
C 471 87-015-785-080 CHIP CAPACITOR, 0.1FZ-25Z ABCDE...............
C 472 87-015-785-080 CHIP CAPACITOR, 0.1FZ-25Z ABCDE...............
C 473 87-015-785-080 CHIP CAPACITOR, 0.1FZ-25Z ABCDE...............
C 474 87-015-785-080 CHIP CAPACITOR, 0.1FZ-25Z ABCDE...............
C 460 87-015-819-080 CAPACITOR,0.01 ABCDE...............
C 413 87-016-369-080 C-CAP,S 0.033-25 B K ABCDE...............
C 420 87-016-369-080 C-CAP,S 0.033-25 B K ABCDE...............
C 438 87-016-669-080 C-CAP,S 0.1-25 K B ABCDE...............
C 510 87-016-669-080 C-CAP,S 0.1-25 K B ABCDE...............
SFR 430 87-024-437-080 SFR100K,RH063EC ABCDE...............
Q 403 87-026-295-080 TR,DTC144TK ABCDE...............
Q 406 87-026-295-080 TR,DTC144TK ABCDE...............
Q 407 87-026-295-080 TR,DTC144TK ABCDE...............
Q 408 87-026-295-080 TR,DTC144TK ABCDE...............
D 401 87-070-345-080 DIODE,IN4148 ABCDE...............
D 402 87-070-345-080 DIODE,IN4148 ABCDE...............
D 403 87-070-345-080 DIODE,IN4148 ABCDE...............
CN 403 87-099-201-010 CONN,8P 6216 H ABCDE...............
C 411 87-A11-177-080 C-CAP,S 0.15-16 K B ABCDE...............
C 421 87-A11-177-080 C-CAP,S 0.15-16 K B ABCDE...............
C 419 87-A11-608-080 C-CAP,S 0.33-25 K B ABCDE...............
C 426 87-A11-608-080 C-CAP,S 0.33-25 K B ABCDE...............
IC 401 87-A20-446-010 C-IC,LA9241ML ABCDE...............
IC 402 87-A20-459-010 C-IC,LC78622ED ABCDE...............
IC 404 87-A21-093-010 IC,LA6541D ABCDE...............
Page 5

ELECTRICAL MAIN PARTS LIST - 4
CN 205 87-A60-109-010 CONN,2P V S2M-2W ABCDE...............
CN 401 87-A60-424-010 CONN,16P V TOC-B ABCDE...............
Q 401 89-109-332-380 TR,2SA933RS ABCDE...............
Q 402 89-113-187-080 TR,2SA1318TU ABCDE...............
CNA 402 8A-CDA-625-010 CONN ASSY,6P CD-ME ABCDE...............
X 401 8Z-CD5-633-010 VIB, CER16.93MHZ FCR16.93M2 ABCDE...............
C 491 87-010-197-080 CAP, CHIP 0.01 DM ABCDE...............
C 492 87-010-221-080 CAP, ELECT 470-10V ABCDE...............
Q 492 87-026-291-080 TR,DTC124XS ABCDE...............
D 491 87-070-345-080 DIODE,IN4148 ABCDE...............
D 494 87-070-345-080 DIODE,IN4148 ABCDE...............
Q 491 89-112-965-080 TR,2SA1296 (0.75W) ABCDE...............
L 10 87-005-849-080 COIL,10UH(CECS) ABCDE...............
CF 2 87-008-261-010 FILTER, SFE10.7MA5-A ABCDE...............
CF 3 87-008-261-010 FILTER, SFE10.7MA5-A ABCDE...............
C 4 87-010-148-080 CAP, CHIP S 75P SL ABCDE...............
C 11 87-010-152-080 C-CAP,S 8P-50 CH ABCDE...............
C 16 87-010-178-080 CHIP CAP 1000P ABCDE...............
C 38 87-010-197-080 CAP, CHIP 0.01 DM ABCDE...............
C 51 87-010-197-080 CAP, CHIP 0.01 DM ABCDE...............
C 18 87-010-198-080 CAP, CHIP 0.022 ABCDE...............
C 30 87-010-248-080 CAP, ELECT 220-10V ABCDE...............
C 36 87-010-263-080 CAP, ELECT 100-10V ABCDE...............
C 9 87-010-311-080 CAP 12P ABCDE...............
C 1 87-010-314-080 C-CAP,S 22P-50V ABCDE...............
C 3 87-010-314-080 C-CAP,S 22P-50V ABCDE...............
C 12 87-010-314-080 C-CAP,S 22P-50V ABCDE...............
C 2 87-010-316-080 C-CAP,S 33P-50 CH ABCDE...............
C 13 87-010-322-080 C-CAP,S 100P-50 CH ABCDE...............
C 5 87-010-378-080 CAP, ELECT 10-16V ABCDE...............
C 31 87-010-379-080 CAP, ELECT 22-16V ABCDE...............
C 20 87-010-400-080 CAP, ELECT 0.47-50V ABCDE...............
C 21 87-010-403-080 CAP, ELECT 3.3-50V ABCDE...............
C 28 87-010-992-080 C-CAP,S 0.047-25 B ABCDE...............
C 29 87-010-992-080 C-CAP,S 0.047-25 B ABCDE...............
C 7 87-012-156-080 C-CAP,S 220P-50 CH ABCDE...............
C 26 87-012-358-080 C-CAP,S 0.47-10 F Z ABCDE...............
C 27 87-012-358-080 C-CAP,S 0.47-10 F Z ABCDE...............
C 15 87-016-669-080 C-CAP,S 0.1-25 K B ABCDE...............
C 17 87-016-669-080 C-CAP,S 0.1-25 K B ABCDE...............
C 19 87-016-669-080 C-CAP,S 0.1-25 K B ABCDE...............
D 1 87-020-465-080 DIODE,1SS133 (110MA) ABCDE...............
D 2 87-020-465-080 DIODE,1SS133 (110MA) ABCDE...............
Q 4 87-026-213-080 CHIP-TR,DTC114YK ABCDE...............
Q 2 87-026-447-080 TR,2SC1740S R ABCDE...............
Q 3 87-026-463-080 TR,2SA933S (0.3W) ABCDE...............
IC 1 87-A20-955-010 IC,LA1828 ABCDE...............
D 3 87-A40-128-080 C-VARI-CAP,HVU202A ABCDE...............
L 8 87-A50-335-010 COIL,FM IFT (TOKO) ABCDE...............
L 6 87-A50-337-010 COIL,AM OSC (TOKO) ABCDE...............
L 2 87-A50-560-010 COIL,FM BPF(ACD) ABCDE...............
L 4 87-A50-562-010 COIL,FM RF EX(ACD) ABCDE...............
L 9 87-A50-577-010 COIL,FM DET(ACD) ABCDE...............
L 7 87-A50-579-010 COIL,AM IFT(ACD) ABCDE...............
CN 2 87-A60-116-010 CONN,6P H S2M-6WR ABCDE...............
CF 1 87-A90-128-010 FLTR,AM IF CFAL-455 ABCDE...............
VC 1 87-A91-167-010 TUN-CAP,20P-160P FA-22125 N000 ABCDE...............
S 1 87-A91-548-010 SW,SL-2-3 SK23E01G06 ABCDE...............
Q 1 89-327-143-080 TR,2SC2714 (0.1W) ABCDE...............
L 3 8A-CD9-660-010 BAR-ANT,MW 2B-ACD(COI) ABCDE...............
Page 6

ELECTRICAL MAIN PARTS LIST - 5
NOTE: The characters in the suffix column indicate the part usage.
170K<S> ................XX...................................B..................
REF.NO PARTS NO. NO. DESCRIPTION SUFFIX
L 601 87-003-102-080 0E COIL, 10UH AB..................
C 610 87-010-178-010 0E CAP, S 1000P-50 AB..................
C 605 87-010-264-040 0E CAP,E 100-10 5L AB..................
C 614 87-010-312-080 0E C-CAP,S 15P-50 CH AB..................
C 601 87-010-313-080 0E CAP, CHIP 18P AB..................
C 602 87-010-315-080 0E C-CAP,S 27P-50 CH AB..................
C 604 87-010-317-010 0E CHIP CAP,S 39P CH AB..................
C 603 87-010-319-080 0E C-CAP,S 56P-50 CH AB..................
C 609 87-010-400-080 0E CAP, ELECT 0.47-50V AB..................
C 608 87-010-405-080 0E CAP, ELECT 10-50V AB..................
C 612 87-010-405-080 0E CAP, ELECT 10-50V AB..................
C 606 87-012-368-080 0E C-CAP,S 0.1-50 F AB..................
C 613 87-012-368-080 0E C-CAP,S 0.1-50 F AB..................
C 607 87-015-779-010 0E CHIP CAPACITOR, 0.01 AB..................
D 601 87-020-465-080 0E DIODE,1SS133 (110MA) AB..................
D 602 87-020-465-080 0E DIODE,1SS133 (110MA) AB..................
D 604 87-020-465-080 0E DIODE,1SS133 (110MA) AB..................
D 605 87-020-465-080 0E DIODE,1SS133 (110MA) AB..................
D 607 87-020-465-080 0E DIODE,1SS133 (110MA) AB..................
D 608 87-020-465-080 0E DIODE,1SS133 (110MA) AB..................
Q 603 87-026-237-080 0E CHIP-TR,DTC124XK AB..................
Q 606 87-026-239-080 0E TR,DTC114TK (0.2W) AB..................
Q 607 87-026-239-080 0E TR,DTC114TK (0.2W) AB..................
Q 608 87-026-239-080 0E TR,DTC114TK (0.2W) AB..................
Q 610 87-026-463-080 0E TR,2SA933S (0.3W) AB..................
X 601 87-030-273-010 1A VIB,XTAL 32.768K5PPM AB..................
X 602 87-030-376-080 1A VIB,CER CSA5.76MG200 AB..................
D 606 87-070-345-080 0E DIODE,IN4148 AB..................
CN 601 87-099-033-010 0E 16P 6216 H AB..................
CN 602 87-099-201-010 0E CONN,8P 6216 H AB..................
C 611 87-A10-189-040 0E CAP,E 220-10 AB..................
IC 602 87-A20-650-010 1B IC,RPM6938-V11 AB..................
S 601 87-A90-696-080 0E SW,TACT TS2103-03-430 AB..................
S 602 87-A90-696-080 0E SW,TACT TS2103-03-430 AB..................
S 603 87-A90-696-080 0E SW,TACT TS2103-03-430 AB..................
S 604 87-A90-696-080 0E SW,TACT TS2103-03-430 AB..................
S 605 87-A90-696-080 0E SW,TACT TS2103-03-430 AB..................
S 609 87-A90-696-080 0E SW,TACT TS2103-03-430 AB..................
S 611 87-A90-696-080 0E SW,TACT TS2103-03-430 AB..................
LED 611 87-CD8-616-010 LED,SA36-11 HWA-11.0 AB..................
LED 602 88-CD6-630-010 LED,934ID RED AB..................
LED 608 88-CD6-630-010 LED,934ID RED AB..................
LED 610 88-CD6-631-010 LED,934GD GRN AB..................
Q 604 89-317-403-080 0E TR,2SC1740S AB..................
IC 601 8A-CD9-610-010 C-IC,LC865516A-*** AB..................
CNA 604 8A-CDA-623-010 CONN ASSY,7P KEY AB..................
CN 605 87-A60-117-010 CONN,7P H S2M-7WR AB..................
J 251 87-A60-569-010 JACK,HTJ-035-18 AB..................
CN 204 87-A60-685-010 0E CONN,4P H WHT EH AB..................
S 606 87-A90-696-080 0E SW,TACT TS2103-03-430 AB..................
S 607 87-A90-696-080 0E SW,TACT TS2103-03-430 AB..................
S 608 87-A90-696-080 0E SW,TACT TS2103-03-430 AB..................
S 614 87-A90-696-080 0E SW,TACT TS2103-03-430 AB..................
S 615 87-A90-696-080 0E SW,TACT TS2103-03-430 AB..................
D 606 88-CD6-630-010 LED,934ID RED AB..................
D 607 88-CD6-630-010 LED,934ID RED AB..................
CNA 203 8A-CDA-628-010 CONN ASSY,4P MA-HP AB..................
C 901 87-010-192-080 0E C-CAP,S 0.022-50 F AB..................
C 902 87-010-192-080 0E C-CAP,S 0.022-50 F AB..................
C 903 87-010-192-080 0E C-CAP,S 0.022-50 F AB..................
C 904 87-010-192-080 0E C-CAP,S 0.022-50 F AB..................
D 901 87-A40-465-010 0E DIODE,FR202 AB..................
D 902 87-A40-465-010 0E DIODE,FR202 AB..................
D 903 87-A40-465-010 0E DIODE,FR202 AB..................
D 904 87-A40-465-010 0E DIODE,FR202 AB..................
PR 901 87-A90-092-080 1A PROTECTOR,2.5A 491 AB..................
SP 901 87-CD6-213-010 SPR-C,BATT (-) AB..................
SP 902 87-CD6-213-010 SPR-C,BATT (-) AB..................
SP 903 87-CD6-213-010 SPR-C,BATT (-) AB..................
SP 904 87-CD6-213-010 SPR-C,BATT (-) AB..................
CNA 901 8A-CDA-627-010 CONN ASSY,3P PWR AB..................
C 239 87-010-197-080 0E CAP, CHIP 0.01 DM AB..................
C 240 87-010-197-080 0E CAP, CHIP 0.01 DM AB..................
C 231 87-010-213-080 0E C-CAP,S 0.015-50 B AB..................
C 232 87-010-213-080 0E C-CAP,S 0.015-50 B AB..................
C 310 87-010-248-080 0E CAP, ELECT 220-10V AB..................
C 237 87-010-408-080 0E CAP, ELECT 47-50V AB..................
C 819 87-010-426-080 0E C-CAP,S 0.012-25 B AB..................
C 820 87-010-426-080 0E C-CAP,S 0.012-25 B AB..................
C 211 87-010-805-080 0E CAP, S 1-16 AB..................
C 212 87-010-805-080 0E CAP, S 1-16 AB..................
C 483 87-012-156-080 0E C-CAP,S 220P-50 CH AB..................
C 484 87-012-156-080 0E C-CAP,S 220P-50 CH AB..................
C 215 87-016-460-080 0E C-CAP,S 0.22-16 B AB..................
C 216 87-016-460-080 0E C-CAP,S 0.22-16 B AB..................
C 235 87-016-669-080 0E C-CAP,S 0.1-25 K B AB..................
C 236 87-016-669-080 0E C-CAP,S 0.1-25 K B AB..................
Page 7

ELECTRICAL MAIN PARTS LIST - 6
D 310 87-020-465-080 0E DIODE,1SS133 (110MA) AB..................
C 233 87-A10-201-080 0E C-CAP,S0.33-16 KB AB..................
C 234 87-A10-201-080 0E C-CAP,S0.33-16 KB AB..................
IC 203 87-A21-520-040 C-IC,M61509FP AB..................
C 267 87-010-112-080 0E CAP, ELECT 100-16V AB..................
C 268 87-010-112-080 0E CAP, ELECT 100-16V AB..................
C 263 87-010-178-080 0E CHIP CAP 1000P AB..................
C 264 87-010-178-080 0E CHIP CAP 1000P AB..................
C 271 87-010-237-080 1A CAP, ELECT 1000-16V AB..................
C 272 87-010-237-080 1A CAP, ELECT 1000-16V AB..................
C 265 87-010-263-080 0E CAP, ELECT 100-10V AB..................
C 266 87-010-263-080 0E CAP, ELECT 100-10V AB..................
C 279 87-010-385-080 0E CAP, ELECT 220-25V AB..................
C 261 87-010-402-080 0E CAP, ELECT 2.2-50V AB..................
C 262 87-010-402-080 0E CAP, ELECT 2.2-50V AB..................
C 278 87-010-405-080 0E CAP, ELECT 10-50V AB..................
IC 202 87-A21-064-010 1D IC,LA4227 AB..................
CN 202 8A-CH4-689-010 CONN,3P V 2.5 AB..................
C 308 87-010-221-080 0E CAP, ELECT 470-10V AB..................
C 311 87-010-374-080 0E CAP, ELECT 47-10V AB..................
C 312 87-010-385-080 0E CAP, ELECT 220-25V AB..................
C 307 87-010-401-080 0E CAP, ELECT 1-50V AB..................
C 306 87-010-404-080 0E CAP, ELECT 4.7-50V AB..................
C 325 87-010-405-080 0E CAP, ELECT 10-50V AB..................
C 301 87-016-495-000 1B CAP,E 3300-25 M SMG AB..................
Q 303 87-026-291-080 1A TR,DTC124XS AB..................
Q 305 87-026-462-080 0E TR,2SC1740 S(RS 0.3W) AB..................
Q 302 87-026-463-080 0E TR,2SA933S (0.3W) AB..................
D 311 87-027-702-080 0E DIODE,ZENER HZ6C2L (200MA) AB..................
D 303 87-070-345-080 0E DIODE,IN4148 AB..................
D 305 87-070-345-080 0E DIODE,IN4148 AB..................
D 306 87-070-345-080 0E DIODE,IN4148 AB..................
D 304 87-A40-648-080 0E ZENER,MTZJ8.2A AB..................
Q 301 89-112-965-080 0E TR,2SA1296 (0.75W) AB..................
Q 304 89-213-702-080 1A TR,2SB1370E AB..................
Q 310 89-318-154-080 0E TR,2SC1815 (0.4W) AB..................
CN 301 8A-CH4-689-010 CONN,3P V 2.5 AB..................
L 801 87-007-342-010 0E COIL,OSC 85K BIAS AB..................
C 811 87-010-178-080 0E CHIP CAP 1000P AB..................
C 812 87-010-178-080 0E CHIP CAP 1000P AB..................
C 823 87-010-178-080 0E CHIP CAP 1000P AB..................
C 824 87-010-178-080 0E CHIP CAP 1000P AB..................
C 829 87-010-178-080 0E CHIP CAP 1000P AB..................
C 830 87-010-178-080 0E CHIP CAP 1000P AB..................
C 845 87-010-178-080 0E CHIP CAP 1000P AB..................
C 852 87-010-178-080 0E CHIP CAP 1000P AB..................
C 816 87-010-180-080 0E C-CER 1500P AB..................
C 817 87-010-180-080 0E C-CER 1500P AB..................
C 851 87-010-186-080 0E CAP,CHIP 4700P AB..................
C 843 87-010-197-080 0E CAP, CHIP 0.01 DM AB..................
C 831 87-010-198-080 0E CAP, CHIP 0.022 AB..................
C 801 87-010-248-080 0E CAP, ELECT 220-10V AB..................
C 834 87-010-248-080 0E CAP, ELECT 220-10V AB..................
C 30 87-010-260-080 0E CAP, ELECT 47-25V AB..................
C 846 87-010-263-080 0E CAP, ELECT 100-10V AB..................
C 835 87-010-322-080 0E C-CAP,S 100P-50 CH AB..................
C 836 87-010-322-080 0E C-CAP,S 100P-50 CH AB..................
C 821 87-010-401-080 0E CAP, ELECT 1-50V AB..................
C 822 87-010-401-080 0E CAP, ELECT 1-50V AB..................
C 807 87-010-405-080 0E CAP, ELECT 10-50V AB..................
C 808 87-010-405-080 0E CAP, ELECT 10-50V AB..................
C 809 87-010-405-080 0E CAP, ELECT 10-50V AB..................
C 810 87-010-405-080 0E CAP, ELECT 10-50V AB..................
C 805 87-012-365-080 0E C-CAP,S 0.027-25VBK AB..................
C 806 87-012-365-080 0E C-CAP,S 0.027-25VBK AB..................
D 308 87-017-978-080 0E DIODE,1N4003 AB..................
C 844 87-018-124-080 0E CAP, CER 270P-50V AB..................
C 833 87-018-195-080 0E CAP, CER 1200P-16V AB..................
C 853 87-018-211-080 0E CAP, CER 0.01-50 AB..................
D 809 87-020-465-080 0E DIODE,1SS133 (110MA) AB..................
D 810 87-020-465-080 0E DIODE,1SS133 (110MA) AB..................
Q 810 87-026-464-080 0E TR,DTC114TS (0.3W) AB..................
R 840 87-029-124-010 0E RES,FUSE 2.2-1/4 AB..................
D 309 87-070-345-080 0E DIODE,IN4148 AB..................
D 807 87-070-345-080 0E DIODE,IN4148 AB..................
D 808 87-070-345-080 0E DIODE,IN4148 AB..................
IC 801 87-A21-431-010 IC,BA4560N AB..................
CN 801 87-A60-110-010 0E CONN,4P V S2M-4W AB..................
Q 801 89-318-154-080 0E TR,2SC1815 (0.4W) AB..................
CN 802 8A-CH4-687-010 CONN,4P V 2.5 AB..................
SW 801 8Z-CD9-609-010 SW,SL 1-6-2 PS62D01 AB..................
C 321 87-010-197-080 0E CAP, CHIP 0.01 DM AB..................
C 322 87-010-263-080 0E CAP, ELECT 100-10V AB..................
Q 841 87-026-291-080 1A TR,DTC124XS AB..................
D 32 87-027-399-080 0E ZENER,HZ7A3L (200MA) AB..................
D 323 87-070-345-080 0E DIODE,IN4148 AB..................
CN 201 87-099-018-010 0E CONN,16P AB..................
Q 321 89-318-154-080 0E TR,2SC1815 (0.4W) AB..................
CNA 302 8A-CDA-629-010 CONN ASSY,6P MA-TU AB..................
L 401 87-003-102-080 0E COIL, 10UH AB..................
L 404 87-003-152-080 0E COIL, 100UH AB..................
C 425 87-010-176-080 0E C-CAP,S 680P-50 SL AB..................
C 407 87-010-178-080 0E CHIP CAP 1000P AB..................
Page 8

ELECTRICAL MAIN PARTS LIST - 7
C 439 87-010-178-080 0E CHIP CAP 1000P AB..................
C 422 87-010-184-080 0E CHIP CAPACITOR 3300P(K) AB..................
C 434 87-010-184-080 0E CHIP CAPACITOR 3300P(K) AB..................
C 429 87-010-186-080 0E CAP,CHIP 4700P AB..................
C 494 87-010-197-080 0E CAP, CHIP 0.01 DM AB..................
C 408 87-010-198-080 0E CAP, CHIP 0.022 AB..................
C 418 87-010-213-080 0E C-CAP,S 0.015-50 B AB..................
C 480 87-010-221-080 0E CAP, ELECT 470-10V AB..................
C 476 87-010-236-080 0E CAP,E 1000-10 SME AB..................
C 455 87-010-247-080 0E CAP, ELECT 100-50V AB..................
C 404 87-010-248-080 0E CAP, ELECT 220-10V AB..................
C 409 87-010-248-080 0E CAP, ELECT 220-10V AB..................
C 462 87-010-248-080 0E CAP, ELECT 220-10V AB..................
C 403 87-010-263-080 0E CAP, ELECT 100-10V AB..................
C 410 87-010-263-080 0E CAP, ELECT 100-10V AB..................
C 459 87-010-263-080 0E CAP, ELECT 100-10V AB..................
C 467 87-010-263-080 0E CAP, ELECT 100-10V AB..................
C 478 87-010-263-080 0E CAP, ELECT 100-10V AB..................
C 457 87-010-312-080 0E C-CAP,S 15P-50 CH AB..................
C 458 87-010-312-080 0E C-CAP,S 15P-50 CH AB..................
C 442 87-010-313-080 0E CAP, CHIP 18P AB..................
C 448 87-010-315-080 0E C-CAP,S 27P-50 CH AB..................
C 502 87-010-322-080 0E C-CAP,S 100P-50 CH AB..................
C 503 87-010-322-080 0E C-CAP,S 100P-50 CH AB..................
C 504 87-010-322-080 0E C-CAP,S 100P-50 CH AB..................
C 505 87-010-322-080 0E C-CAP,S 100P-50 CH AB..................
C 506 87-010-322-080 0E C-CAP,S 100P-50 CH AB..................
C 406 87-010-374-080 0E CAP, ELECT 47-10V AB..................
C 432 87-010-374-080 0E CAP, ELECT 47-10V AB..................
C 436 87-010-374-080 0E CAP, ELECT 47-10V AB..................
C 412 87-010-401-080 0E CAP, ELECT 1-50V AB..................
C 433 87-010-401-080 0E CAP, ELECT 1-50V AB..................
C 401 87-010-403-080 0E CAP, ELECT 3.3-50V AB..................
C 437 87-010-404-080 0E CAP, ELECT 4.7-50V AB..................
C 465 87-010-404-080 0E CAP, ELECT 4.7-50V AB..................
C 414 87-010-405-080 0E CAP, ELECT 10-50V AB..................
C 481 87-010-405-080 0E CAP, ELECT 10-50V AB..................
C 482 87-010-405-080 0E CAP, ELECT 10-50V AB..................
C 470 87-010-544-080 0E CAP, ELECT 0.1-50V AB..................
C 416 87-010-545-080 0E CAP, ELECT 0.22-50V AB..................
C 431 87-010-545-080 0E CAP, ELECT 0.22-50V AB..................
C 423 87-010-992-080 0E C-CAP,S 0.047-25 B AB..................
C 450 87-012-140-080 0E CAP 470P AB..................
C 469 87-012-154-080 0E C-CAP,S 150P-50 CH AB..................
C 430 87-012-156-080 0E C-CAP,S 220P-50 CH AB..................
C 451 87-012-156-080 0E C-CAP,S 220P-50 CH AB..................
C 417 87-012-157-080 0E C-CAP,S 330P-50 CH AB..................
C 445 87-012-368-080 0E C-CAP,S 0.1-50 F AB..................
C 446 87-012-368-080 0E C-CAP,S 0.1-50 F AB..................
C 447 87-012-368-080 0E C-CAP,S 0.1-50 F AB..................
C 466 87-012-368-080 0E C-CAP,S 0.1-50 F AB..................
C 489 87-012-368-080 0E C-CAP,S 0.1-50 F AB..................
C 490 87-012-368-080 0E C-CAP,S 0.1-50 F AB..................
C 501 87-012-368-080 0E C-CAP,S 0.1-50 F AB..................
C 471 87-015-785-080 0E CHIP CAPACITOR, 0.1FZ-25Z AB..................
C 472 87-015-785-080 0E CHIP CAPACITOR, 0.1FZ-25Z AB..................
C 473 87-015-785-080 0E CHIP CAPACITOR, 0.1FZ-25Z AB..................
C 474 87-015-785-080 0E CHIP CAPACITOR, 0.1FZ-25Z AB..................
C 460 87-015-819-080 0E CAPACITOR,0.01 AB..................
C 413 87-016-369-080 0E C-CAP,S 0.033-25 B K AB..................
C 420 87-016-369-080 0E C-CAP,S 0.033-25 B K AB..................
C 438 87-016-669-080 0E C-CAP,S 0.1-25 K B AB..................
C 510 87-016-669-080 0E C-CAP,S 0.1-25 K B AB..................
SFR 430 87-024-437-080 0E SFR100K,RH063EC AB..................
Q 403 87-026-295-080 0E TR,DTC144TK AB..................
Q 406 87-026-295-080 0E TR,DTC144TK AB..................
Q 407 87-026-295-080 0E TR,DTC144TK AB..................
Q 408 87-026-295-080 0E TR,DTC144TK AB..................
D 401 87-070-345-080 0E DIODE,IN4148 AB..................
D 402 87-070-345-080 0E DIODE,IN4148 AB..................
D 403 87-070-345-080 0E DIODE,IN4148 AB..................
CN 403 87-099-201-010 0E CONN,8P 6216 H AB..................
C 411 87-A11-177-080 0E C-CAP,S 0.15-16 K B AB..................
C 421 87-A11-177-080 0E C-CAP,S 0.15-16 K B AB..................
C 419 87-A11-608-080 C-CAP,S 0.33-25 K B AB..................
C 426 87-A11-608-080 C-CAP,S 0.33-25 K B AB..................
IC 401 87-A20-446-010 1E C-IC,LA9241ML AB..................
IC 402 87-A20-459-010 2A C-IC,LC78622ED AB..................
IC 404 87-A21-093-010 1C IC,LA6541D AB..................
CN 205 87-A60-109-010 0E CONN,2P V S2M-2W AB..................
CN 401 87-A60-424-010 0E CONN,16P V TOC-B AB..................
Q 401 89-109-332-380 0E TR,2SA933RS AB..................
Q 402 89-113-187-080 0E TR,2SA1318TU AB..................
CNA 402 8A-CDA-625-010 CONN ASSY,6P CD-ME AB..................
X 401 8Z-CD5-633-010 VIB, CER16.93MHZ FCR16.93M2 AB..................
C 491 87-010-197-080 0E CAP, CHIP 0.01 DM AB..................
C 492 87-010-221-080 0E CAP, ELECT 470-10V AB..................
Q 492 87-026-291-080 1A TR,DTC124XS AB..................
D 491 87-070-345-080 0E DIODE,IN4148 AB..................
D 494 87-070-345-080 0E DIODE,IN4148 AB..................
Q 491 89-112-965-080 0E TR,2SA1296 (0.75W) AB..................
L 10 87-005-849-080 0E COIL,10UH(CECS) AB..................
CF 2 87-008-261-010 1A FILTER, SFE10.7MA5-A AB..................
Page 9

ELECTRICAL MAIN PARTS LIST - 8
CF 3 87-008-261-010 1A FILTER, SFE10.7MA5-A AB..................
C 4 87-010-148-080 0E CAP, CHIP S 75P SL AB..................
C 11 87-010-152-080 0E C-CAP,S 8P-50 CH AB..................
C 16 87-010-178-080 0E CHIP CAP 1000P AB..................
C 38 87-010-197-080 0E CAP, CHIP 0.01 DM AB..................
C 51 87-010-197-080 0E CAP, CHIP 0.01 DM AB..................
C 18 87-010-198-080 0E CAP, CHIP 0.022 AB..................
C 30 87-010-248-080 0E CAP, ELECT 220-10V AB..................
C 36 87-010-263-080 0E CAP, ELECT 100-10V AB..................
C 9 87-010-311-080 0E CAP 12P AB..................
C 1 87-010-314-080 0E C-CAP,S 22P-50V AB..................
C 3 87-010-314-080 0E C-CAP,S 22P-50V AB..................
C 12 87-010-314-080 0E C-CAP,S 22P-50V AB..................
C 2 87-010-316-080 0E C-CAP,S 33P-50 CH AB..................
C 13 87-010-322-080 0E C-CAP,S 100P-50 CH AB..................
C 5 87-010-378-080 0E CAP, ELECT 10-16V AB..................
C 31 87-010-379-080 0E CAP, ELECT 22-16V AB..................
C 20 87-010-400-080 0E CAP, ELECT 0.47-50V AB..................
C 21 87-010-403-080 0E CAP, ELECT 3.3-50V AB..................
C 28 87-010-992-080 0E C-CAP,S 0.047-25 B AB..................
C 29 87-010-992-080 0E C-CAP,S 0.047-25 B AB..................
C 7 87-012-156-080 0E C-CAP,S 220P-50 CH AB..................
C 26 87-012-358-080 0E C-CAP,S 0.47-10 F Z AB..................
C 27 87-012-358-080 0E C-CAP,S 0.47-10 F Z AB..................
C 15 87-016-669-080 0E C-CAP,S 0.1-25 K B AB..................
C 17 87-016-669-080 0E C-CAP,S 0.1-25 K B AB..................
C 19 87-016-669-080 0E C-CAP,S 0.1-25 K B AB..................
D 1 87-020-465-080 0E DIODE,1SS133 (110MA) AB..................
D 2 87-020-465-080 0E DIODE,1SS133 (110MA) AB..................
Q 4 87-026-213-080 0E CHIP-TR,DTC114YK AB..................
Q 2 87-026-447-080 0E TR,2SC1740S R AB..................
Q 3 87-026-463-080 0E TR,2SA933S (0.3W) AB..................
IC 1 87-A20-955-010 1C IC,LA1828 AB..................
D 3 87-A40-128-080 0E C-VARI-CAP,HVU202A AB..................
L 8 87-A50-335-010 1A COIL,FM IFT (TOKO) AB..................
L 6 87-A50-337-010 1A COIL,AM OSC (TOKO) AB..................
L 2 87-A50-560-010 COIL,FM BPF(ACD) AB..................
L 4 87-A50-562-010 COIL,FM RF EX(ACD) AB..................
L 9 87-A50-577-010 COIL,FM DET(ACD) AB..................
L 7 87-A50-579-010 COIL,AM IFT(ACD) AB..................
CN 2 87-A60-116-010 CONN,6P H S2M-6WR AB..................
CF 1 87-A90-128-010 0E FLTR,AM IF CFAL-455 AB..................
VC 1 87-A91-167-010 TUN-CAP,20P-160P FA-22125 N000 AB..................
S 1 87-A91-548-010 SW,SL-2-3 SK23E01G06 AB..................
Q 1 89-327-143-080 0E TR,2SC2714 (0.1W) AB..................
L 3 8A-CD9-660-010 BAR-ANT,MW 2B-ACD(COI) AB..................
Page 10

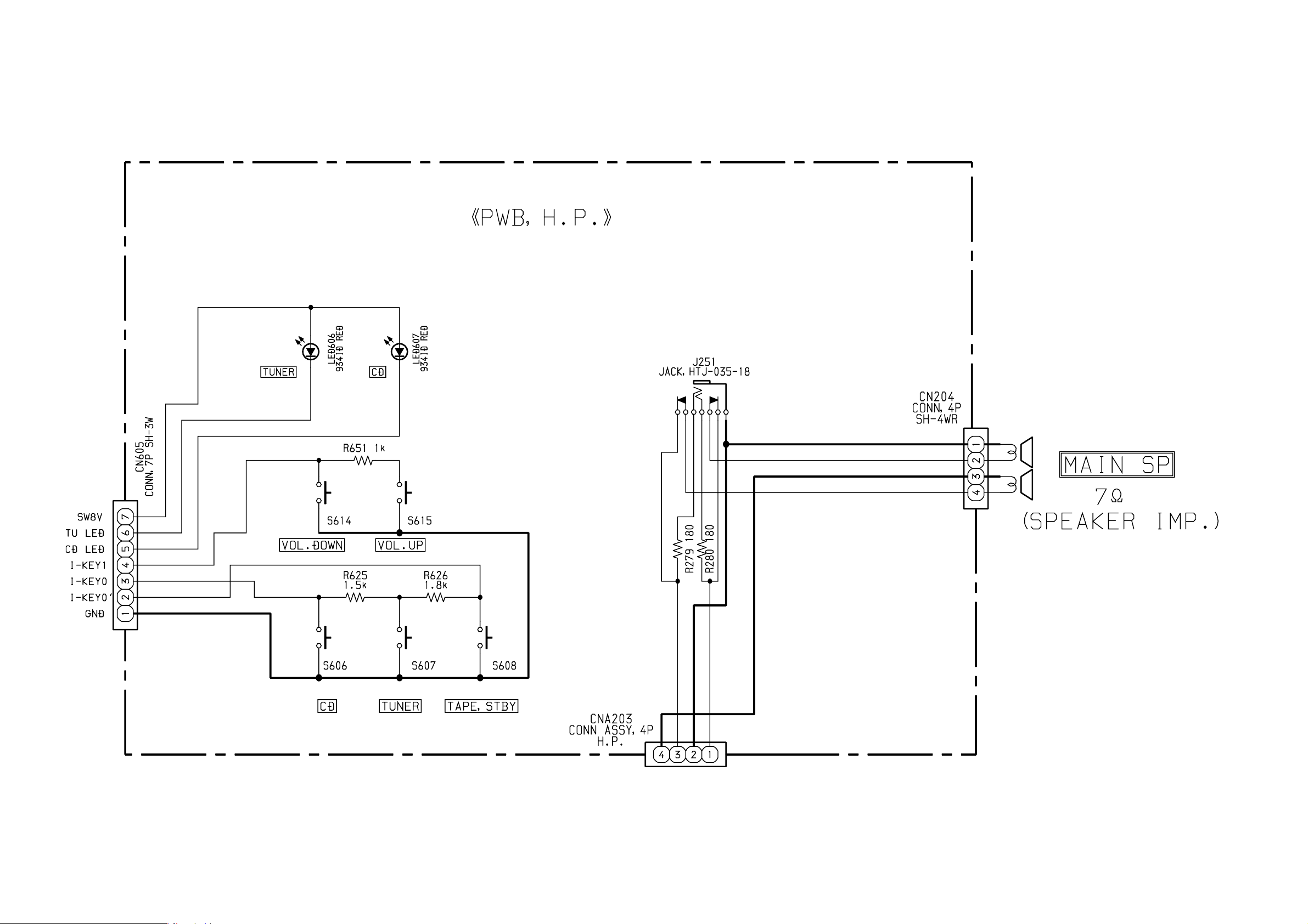
SCHEMATIC DIAGRAM-1
Page 11

SCHEMATIC DIAGRAM-2
Page 12

SCHEMATIC DIAGRAM-3
Page 13

SCHEMATIC DIAGRAM-4
Page 14

SCHEMATIC DIAGRAM-5
Page 15

MECHANICAL PARTS LIST - 1
NOTE: The characters in the suffix column indicate the part usage.
100 K<S> ...............XX....................................C.................
100 EZ<S> ..............XX.....................................D................
110 EZ<S> ..............XX......................................E...............
REF.NO PARTS NO. NO. DESCRIPTION SUFFIX
87-B00-010-010 BADGE,AIWA 30.5-5.2 S 2.5L ABCDE...............
* 8A-CDA-002-010 CABI,REAR AB.D................
8A-CDA-003-010 LID,CASS ABCDE...............
8A-CDA-004-010 LID,CD ABCDE...............
8A-CDA-005-010 LID,BATT ABCDE...............
8A-CDA-006-010 WINDOW,CASS ABCDE...............
8A-CDA-007-010 LENS,LED ABCDE...............
8A-CDA-008-010 WINDOW,LED AB..................
8A-CDA-009-010 WINDOW,TU AB..................
8A-CDA-010-010 HANDL,ARM ABCDE...............
8A-CDA-011-010 HANDL,COVER ABCDE...............
8A-CDA-012-010 CHAS,CD ABCDE...............
8A-CDA-013-010 POINTER,TU ABCDE...............
8A-CDA-028-010 CABI ASSY,FRONT AB..................
* 8A-CDA-030-010 CABI,REAR LH ....................
8A-CDA-032-010 CABI ASSY,FRONT LOW ....................
8A-CDA-034-010 CABI ASSY,FRONT EZ ...D................
8A-CDA-036-010 CABI ASSY,FRONT LOW EZ ..C.E...............
8A-CDA-037-010 CABI,REAR LOW ..C.E...............
8A-CDA-039-010 WINDOW,LED LH ...D................
8A-CDA-042-010 WINDOW,LED LOW LH ..C.E...............
8A-CDA-043-010 WINDOW,LED LOW D ....................
8A-CDA-044-010 WINDOW,TU D ....................
8A-CDA-045-010 WINDOW,TU EZ ..CDE...............
8A-CDA-046-010 WINDOW,TU HR ....................
8A-CDA-052-010 CABI ASSY,FRONT HR ....................
8A-CDA-061-010 LID,CD D ....................
8A-CDA-062-010 WINDOW,CASS D ....................
8A-CDA-016-010 KEY,CD ABCDE...............
8A-CDA-017-010 KEY,MODE ABCDE...............
8A-CDA-018-010 KEY,QSOUND AB.D................
8A-CDA-019-010 KEY,VOL ABCDE...............
8A-CDA-020-010 KNOB,SL BAND AB..................
8A-CDA-021-010 KNOB,RTRY TU ABCDE...............
8A-CDA-022-010 KEY,REC ABCDE...............
8A-CDA-023-010 KEY,PLAY ABCDE...............
8A-CDA-024-010 KEY,REW ABCDE...............
8A-CDA-025-010 KEY,FF ABCDE...............
8A-CDA-026-010 KEY,STOP ABCDE...............
8A-CDA-027-010 KEY,PAUSE ABCDE...............
8A-CDA-059-010 KNOB,SL BAND EZ ..CDE...............
M8-ZZK-E90-070 DA11T3C ABCDE...............
86-NFZ-231-010 DMPR,70 ..CDE...............
87-036-368-010 MAGNET ABCDE...............
87-063-165-010 OIL-DMPR 150 ABCDE...............
88-CD9-211-210 RING,CHUCK ABCDE...............
88-CH6-220-010 CUSHION,CD A ABCDE...............
* 8A-CDA-201-010 HLDR,TU ABCDE...............
8A-CDA-202-010 GEAR,RELAY ABCDE...............
* 8A-CDA-203-010 GUIDE,GEAR ABCDE...............
* 8A-CDA-204-010 HLDR,VOL AB..................
* 8A-CDA-206-010 HLDR,SPKR ABCDE...............
* 8A-CDA-207-010 HLDR,CHUCK ABCDE...............
* 8A-CDA-208-010 HLDR,LED ABCDE...............
8A-CDA-211-010 SPR-T,CD ABCDE...............
8A-CDA-212-010 SPR-T,CASS ABCDE...............
8A-CDA-213-010 COVER, CHUCK ABCDE...............
8A-CDA-215-010 DRUM,TU ABCDE...............
8A-CDA-216-010 GEAR,TU B ABCDE...............
8A-CDA-217-010 SPR-P,DAMP CD ....................
* 8A-CDA-220-010 PLATE,REC ABCDE...............
8A-CDA-221-010 SPR-P,REC ABCDE...............
8Z-CDB-169-010 PANEL,CD SANYO ABCDE...............
8Z-CDB-170-010 BASE,CHUCK ABCDE...............
87-067-566-010 TAPPING SCREW, VFTT+3-6 ABCDE...............
87-253-033-110 SCREW,U+2-4 ..CDE...............
87-253-097-410 U+3-12 BLK ..CDE...............
87-254-097-410 U+3-12 CR AB..................
87-261-073-410 V+2.6-6 ..CDE...............
87-352-075-210 VT2+2.6-10 AB..................
* 87-721-075-410 QT2+2.6-10 GLD AB..................
87-721-096-410 QT2+3-10 GLD ABCDE...............
87-723-074-410 QT2+2.6-8 W/O SLOT BLK ..CDE...............
87-751-076-410 SCREW 2.6-12 ..CDE...............
87-751-096-410 VT2+3-10 GLD ABCDE...............
87-751-098-410 SCREW 3X14 ..CDE...............
87-751-104-410 VT2+3-30 ..CDE...............
* 87-753-104-410 VT2+3-30 W/0 BLK AB..................
8A-CDA-222-010 S-SCREW,CASS+2.6-4 ..CDE...............
* 8A-CK4-223-010 S-SCREW,CD ABCDE...............
* 87-036-389-010 SW,PUSH LOCK ABCDE...............
* 87-A60-177-010 JACK,AC U W/SW AB..................
* 87-A60-178-010 JACK,AC E W/SW ..CDE...............
* 87-A60-179-010 JACK,AC D W/SW ....................
Page 16

MECHANICAL PARTS LIST - 2
88-CD9-626-010 SPKR,100 7OHM 3W ABCDE...............
PT 901 8A-CDA-610-010 PT,D 2.5W ....................
PT 901 8A-CDA-611-010 PT,U 2.5W AB..................
PT 901 8A-CDA-612-010 PT,E 2.5W ..CDE...............
PT 901 8A-CDA-613-010 PT,H 2.5W ....................
8A-CDA-620-010 FF-CABLE,16P FR-MAIN ABCDE...............
8A-CDA-621-010 FF-CABLE,16P CD-RF ABCDE...............
8A-CDA-622-010 FF-CABLE,8P CD-FR ABCDE...............
8A-CDA-626-010 CONN ASSY,2P DOOR ABCDE...............
8A-CDA-630-010 CONN ASSY,4P RPH ABCDE...............
8A-CDA-631-010 CONN ASSY,4P TA-ME ABCDE...............
8A-CDA-633-010 CONN ASSY,4P SP ABCDE...............
8Z-CD5-634-010 COVER,AC SOCKET ABCDE...............
* 8Z-CH4-640-010 ANT,ROD ABCDE...............
NOTE: The characters in the suffix column indicate the part usage.
170K<S> ................XX...................................B..................
REF.NO PARTS NO. NO. DESCRIPTION SUFFIX
87-B00-010-010 0E BADGE,AIWA 30.5-5.2 S 2.5L AB..................
8A-CDA-003-010 LID,CASS AB..................
8A-CDA-004-010 LID,CD AB..................
8A-CDA-005-010 LID,BATT AB..................
8A-CDA-006-010 WINDOW,CASS AB..................
8A-CDA-007-010 LENS,LED AB..................
8A-CDA-009-010 WINDOW,TU A...................
8A-CDA-010-010 HANDL,ARM AB..................
8A-CDA-011-010 HANDL,COVER AB..................
8A-CDA-012-010 CHAS,CD AB..................
8A-CDA-013-010 POINTER,TU AB..................
8A-CDA-028-010 CABI ASSY,FRONT A...................
* 8A-CDA-030-010 CABI,REAR LH A...................
8A-CDA-034-010 CABI ASSY,FRONT EZ .B..................
8A-CDA-045-010 WINDOW,TU EZ .B..................
* 8A-CDL-002-010 CABI,REAR .B..................
* 8A-CDL-030-010 CABI,REAR LH A...................
8A-CDL-031-010 WINDOW,LED A...................
8A-CDL-033-010 WINDOW,LED U .B..................
8A-CDA-016-010 KEY,CD AB..................
8A-CDA-017-010 KEY,MODE AB..................
8A-CDA-018-010 KEY,QSOUND AB..................
8A-CDA-019-010 KEY,VOL AB..................
8A-CDA-020-010 KNOB,SL BAND A...................
8A-CDA-021-010 KNOB,RTRY TU AB..................
8A-CDA-022-010 KEY,REC AB..................
8A-CDA-023-010 KEY,PLAY AB..................
8A-CDA-024-010 KEY,REW AB..................
8A-CDA-025-010 KEY,FF AB..................
8A-CDA-026-010 KEY,STOP AB..................
8A-CDA-027-010 KEY,PAUSE AB..................
8A-CDA-059-010 KNOB,SL BAND EZ .B..................
M8-ZZK-E90-070 DA11T3C AB..................
87-036-368-010 0E MAGNET AB..................
87-063-165-010 0E OIL-DMPR 150 AB..................
88-CD9-211-210 0E RING,CHUCK AB..................
88-CH6-220-010 0E CUSHION,CD A AB..................
* 8A-CDA-201-010 HLDR,TU AB..................
8A-CDA-202-010 GEAR,RELAY AB..................
* 8A-CDA-203-010 GUIDE,GEAR AB..................
* 8A-CDA-204-010 HLDR,VOL AB..................
* 8A-CDA-206-010 HLDR,SPKR AB..................
* 8A-CDA-207-010 HLDR,CHUCK AB..................
* 8A-CDA-208-010 HLDR,LED AB..................
8A-CDA-211-010 SPR-T,CD AB..................
8A-CDA-212-010 SPR-T,CASS AB..................
8A-CDA-213-010 COVER, CHUCK AB..................
8A-CDA-215-010 DRUM,TU AB..................
8A-CDA-216-010 GEAR,TU B AB..................
8A-CDA-217-010 SPR-P,DAMP CD .B..................
* 8A-CDA-220-010 PLATE,REC AB..................
8A-CDA-221-010 SPR-P,REC AB..................
8Z-CDB-169-010 PANEL,CD SANYO AB..................
8Z-CDB-170-010 BASE,CHUCK AB..................
87-067-566-010 0E TAPPING SCREW, VFTT+3-6 AB..................
87-254-097-410 0E U+3-12 CR AB..................
87-352-075-210 0E VT2+2.6-10 AB..................
* 87-721-075-410 QT2+2.6-10 GLD AB..................
87-721-096-410 0E QT2+3-10 GLD AB..................
87-751-096-410 0E VT2+3-10 GLD AB..................
* 87-753-104-410 0E VT2+3-30 W/0 BLK AB..................
* 8A-CK4-223-010 S-SCREW,CD AB..................
FC 901 87-033-213-010 0E CLAMP,FUSE SMK A...................
FC 902 87-033-213-010 0E CLAMP,FUSE SMK A...................
* 87-035-347-010 FUSE,2.5A 250V T A...................
* 87-036-389-010 1B SW,PUSH LOCK AB..................
Page 17

MECHANICAL PARTS LIST - 3
* 87-A60-177-010 1A JACK,AC U W/SW ....................
* 87-A60-178-010 JACK,AC E W/SW AB..................
* 87-A91-369-010 SW,AC SL 2 2 2 SDKGA41700 A...................
88-CD9-626-010 SPKR,100 7OHM 3W AB..................
PT 901 8A-CDA-611-010 PT,U 2.5W ....................
PT 901 8A-CDA-612-010 PT,E 2.5W AB..................
8A-CDA-620-010 FF-CABLE,16P FR-MAIN AB..................
8A-CDA-621-010 FF-CABLE,16P CD-RF AB..................
8A-CDA-622-010 FF-CABLE,8P CD-FR AB..................
8A-CDA-626-010 CONN ASSY,2P DOOR AB..................
8A-CDA-630-010 CONN ASSY,4P RPH AB..................
8A-CDA-631-010 CONN ASSY,4P TA-ME AB..................
8A-CDA-632-010 CONN ASSY,6P TA-ME AB..................
8A-CDA-633-010 CONN ASSY,4P SP AB..................
8Z-CD5-634-010 COVER,AC SOCKET AB..................
* 8Z-CH4-640-010 ANT,ROD AB..................
ACCESSORIES LIST
NOTE: The characters in the suffix column indicate the part usage.
100 K<S> ...............XX....................................C.................
100 EZ<S> ..............XX.....................................D................
110 EZ<S> ..............XX......................................E...............
REF.NO PARTS NO. NO. DESCRIPTION SUFFIX
8A-CDA-901-010 IB,H(ECA)FM ....................
8A-CDA-903-010 IB,U(ESF)FM AB..................
8A-CDA-905-010 IB,K(E)FM ..C.................
8A-CDA-906-010 IB,EZ(9L)FM ...DE...............
8A-CDA-908-010 IB,D(J)FM ....................
87-A80-033-010 AC CORD SET,D BLK ....................
87-A80-034-010 AC CORD SET ASSY,K W/F MAY-BG ..C.................
87-A80-036-010 AC CORD SET ASSY,E W/FLTR VOL ...DE...............
87-A80-089-010 AC CORD SET,HC ....................
87-A80-109-010 AC CORD,HK7281 BLK U AB..................
87-A90-312-010 PLUG,CONVERSION WTN-1157R1 ....................
NOTE: The characters in the suffix column indicate the part usage.
170K<S> ................XX...................................B..................
REF.NO PARTS NO. NO. DESCRIPTION SUFFIX
8A-CDA-903-010 IB,U(ESF)FM ....................
8A-CDA-905-010 IB,K(E)FM .B..................
8A-CDL-902-010 IB,LH(ESP)FM A...................
87-A80-034-010 AC CORD SET ASSY,K W/F MAY-BG .B..................
87-A80-036-010 AC CORD SET ASSY,E W/FLTR VOL A...................
87-A80-109-010 1C AC CORD,HK7281 BLK U ....................
87-A90-312-010 PLUG,CONVERSION WTN-1157R1 A...................
8Z-CDK-962-010 1H RC UNIT,RC-ZAT02(VS) AB..................
Page 18

931196
2-1 1, IKENOHATA 1-CHOME, TAITO-KU, TOKYO 1 10-8710, JAPAN TEL:03 (3827) 3111
Printed in Singapore